
■サイズ
| ■仕様 |
W3400×D70×H1200 図面参照 | ボーダー:木工化粧板仕上げ 吊りパイプ:25×25スチール角パイプ焼き付け仕上げ サイン:t=30カルプ文字+t=5クリアアクリ曲げ加工 |
■備考
|
店舗には無くてはならないのがサインですが、今回は売場区画を示す、
シンプル且つ汎用性が感じられる吊りサインボーダーをご紹介します。
平面図、立面図を見てもシンプルゆえにシャープ感が目立ち飽きのこないデザインです。
作図はもう20年も前のものですが、遜色は感じられません。思うにいつの時代も、奇をてらったものより、余計なものをそぎ落としたシンプルさは変わることの無いデザインでしょう。
では、
詳細に移りましょう。応援、宜しくお願い致します。 ↓ ↓ ↓
にほんブログ村 
人気ブログランキング
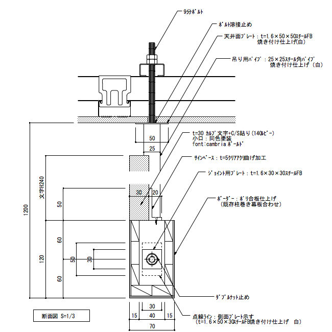
以下の図面は、
平面詳細図ですが
ブルーのマーキングの部分を拡大しています。

左がサインベースとなる木部で、その右隣に吊りの角パイプを表現していますが、確認できますか?どちらの
継ぎ部分は9分ボルトとダブルナット止めで収めます。ボーダーのワイドは3000mmあるので仕方が無いといえばそうなんでしょうが、仕上げが化粧板だけにそのジョイントラインは見えてきます。
出来れば、シート貼りが良かったかも!
次に、
縦断面詳細図です。

吊りボーダーサインの場合の収めは、大概は上記のようにします。カルプ文字のサインは、
木部サインベースの上部にアクリルを曲げた部分にボンド止めとします。
最後に、大きな注意点はありませんが、この吊りボーダーサインはどうも見てくれが不安定な気もします。
左右の角パイプでは、きっと持たないと感じ図面上では
2本のワイヤーを取り付けてみましたが、これだとちょっと安心感はありますね。
本来は、左右の角パイプをひとつもので製作した方がより安定感があったようです。何にでも必要以上のジョイントは禁物かもしれません。
応援、宜しくお願い致します。 ↓ ↓ ↓
にほんブログ村 
人気ブログランキング